le bar du forum

Discutions générales sur le DSPiy et tout ce qui s'y rattache
sdf
Messages : 115
Enregistré le : sam. 3 oct. 2015 13:50
Localisation : Toulouse
Contact :

Re: le bar du forum

Messagepar sdf » sam. 16 mars 2019 10:50

thierry38 a écrit :Bon,
Je ne répondrai pas à ce Mr SDF.
Il vous manque un grand sens de la physique.(mais bcp de verbe,et avec une once d'intelligence,les pseudos aléatoires sont volontaires sur HCFR)

Je répondrai sur le fil du DSPiy.

J'ai envoyé un MP avant de voir ce message... mais malheureusement, je ne peux qu'être d'accord avec toi, et je vois bien tout les jours que la nature ne nous permet pas de démarrer sur un même pied d'égalité.

sdf
Messages : 115
Enregistré le : sam. 3 oct. 2015 13:50
Localisation : Toulouse
Contact :

Re: le bar du forum

Messagepar sdf » sam. 16 mars 2019 11:00

androuski a écrit :En fait il n'existe pas de relais dont la bobine soit assez sensible pour être commandée par la sortie iso du DSPiy, qui limite le courant à 2,5mA si j'ai bien pigé.

Est-il possible d'utiliser un opto comme celui utilisé par Alain :

https://www.mouser.fr/ProductDetail/ON- ... LjKgmer5Q=

en switch ?


Le DSPIY ne possède pas de sortie trigger avec une tension fixe, à la différence sorties triggers sur ampli hc Denon par exemple qui sortent +12V une fois activé, mais une sortie collecteur ouvert. Ca demande une petite réflexion en fonction de son besoin.

androuski
Messages : 986
Enregistré le : ven. 10 juil. 2015 12:48

Re: le bar du forum

Messagepar androuski » sam. 16 mars 2019 12:04

On se sert de la sortie iso pour commuter le 5V de l'alim, donc on a 5V et eniron 2,5mA, assez pour commande un opto. Donc qu'est-ce qui empêche d'utiliser un optocoupleur en guide de switch ?

sdf
Messages : 115
Enregistré le : sam. 3 oct. 2015 13:50
Localisation : Toulouse
Contact :

Re: le bar du forum

Messagepar sdf » sam. 16 mars 2019 14:54

oui, on peut!

androuski
Messages : 986
Enregistré le : ven. 10 juil. 2015 12:48

Re: le bar du forum

Messagepar androuski » sam. 16 mars 2019 19:02

Ok
Sur la "sortie " de l'opto il faut qq chose ou on peut câbler directement sur le switch ?

sdf
Messages : 115
Enregistré le : sam. 3 oct. 2015 13:50
Localisation : Toulouse
Contact :

Re: le bar du forum

Messagepar sdf » sam. 16 mars 2019 19:43

Je ne vois pas exactement ce que tu veux faire! Si tu as un petit schéma!

androuski
Messages : 986
Enregistré le : ven. 10 juil. 2015 12:48

Re: le bar du forum

Messagepar androuski » sam. 16 mars 2019 19:48

Utiliser la sortie de l'opto pour fermer le switch du softstart

sdf
Messages : 115
Enregistré le : sam. 3 oct. 2015 13:50
Localisation : Toulouse
Contact :

Re: le bar du forum

Messagepar sdf » sam. 16 mars 2019 20:09

Ca peut ne pas fonctionner ça, il faut connaitre le schéma d'entrée du switch. Sur celui de Sjöström audio ça ne fonctionnera pas, il y aura possiblement du 220Vac qui va détruire le tlp126.

androuski
Messages : 986
Enregistré le : ven. 10 juil. 2015 12:48

Re: le bar du forum

Messagepar androuski » sam. 16 mars 2019 20:41

Argh,
je me suis pas fait comprendre : il ne s'agit pas d'utiliser le TLP126 pour commuter directement le switch du softstart, mais pour commuter un autre opto comme ici :

pas le moc utilisé ici mais un opto plus sensible, pour pouvoir fonctionner avec les 2,5mA du TLP126. Du coup ma question c'est qu'est qui devrait entourer cet opto "de puissance"
Fichiers joints
Schéma.JPG

Avatar de l’utilisateur
thierryvalk
Administrateur du site
Messages : 3800
Enregistré le : jeu. 9 juil. 2015 20:08
Localisation : Belgique

Re: le bar du forum

Messagepar thierryvalk » sam. 16 mars 2019 21:55

Ce qu'il faudrait, c'est au minimum le schéma du soft start retenu et les fonctions tu veux réaliser.
Juste allumer ou allumer et éteindre ?

On discute, on discute, ok, je raconte des bêtises, mais tout de même, le but des discutions est d'y voir plus clair.

A ma question à thierry38:
Et une question : DC blocker et softstart, on ne parle pour des transfos de 500VA et plus.
Içi, androuski est avec 4 ou 6 transfos de 160VA (si j'ai bien retenu).
Le fait d'avoir plusieurs primaires en // équivaut à un transfo de "grosse" puissance ?


Réponse sur le ronflement, mais, si j'ai bien compris est un problème de saturation tout comme, ou du moins en grande partie, le problème de mise sous tension d'un transfo.
Non,le fait d'avoir plusieurs primaires (de 160VA) ne devraient pas engendrer de "ronfle 50Hz".
C'est un peu surprenant.


Ce qui fait que, toujours pour moi, mettre un soft start sur un transfo "petit" comme un 160VA n'est peut être pas une solution vraiment utile.

Maintenant, 6 transfos de 160VA, je n'ai toujours pas compris ce que cela devait alimenter.

sdf
Messages : 115
Enregistré le : sam. 3 oct. 2015 13:50
Localisation : Toulouse
Contact :

Re: le bar du forum

Messagepar sdf » dim. 17 mars 2019 08:04

androuski a écrit :Argh,
je me suis pas fait comprendre : il ne s'agit pas d'utiliser le TLP126 pour commuter directement le switch du softstart, mais pour commuter un autre opto comme ici :

pas le moc utilisé ici mais un opto plus sensible, pour pouvoir fonctionner avec les 2,5mA du TLP126. Du coup ma question c'est qu'est qui devrait entourer cet opto "de puissance"


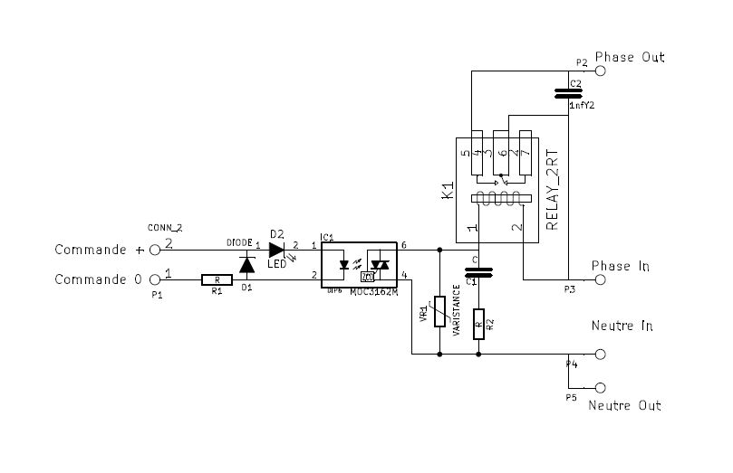
Voila un exemple, pas avec un opto mais un relais, J15/1 et 2, sont en référence au sortie de l'opto du DSPIY sur le bornier J15. La tension, +5V sur le schéma, est à choisir en fonction du relais utilisé.
trig_1.jpg


Il est possible d'utiliser autre chose qu'un relais mais ça demande de connaitre le schéma d'entrée.

sdf
Messages : 115
Enregistré le : sam. 3 oct. 2015 13:50
Localisation : Toulouse
Contact :

Re: le bar du forum

Messagepar sdf » dim. 17 mars 2019 08:07

Les 6 transformateurs alimentent 6 modules UCD180OEM indépendamment.

androuski
Messages : 986
Enregistré le : ven. 10 juil. 2015 12:48

Re: le bar du forum

Messagepar androuski » dim. 17 mars 2019 09:12

thierryvalk a écrit :On discute, on discute, ok, je raconte des bêtises, mais tout de même, le but des discutions est d'y voir plus clair...
Maintenant, 6 transfos de 160VA, je n'ai toujours pas compris ce que cela devait alimenter.


Alors c'est vrai que ça part un peu dans tous les sens :hehe:
J'ai 6 modules Ucd180OEM, que je compte alimenter chacun indépendamment avec 1 transfo de 160VA. Tous les transfo vont donc démarrer en même temps, et il y a 13200µf par module.

Pour le softstart j'hésitais entre deux solutions :
- la solution Hypex :
https://www.hypex.nl/img/upload//doc/sm ... t_02xx.pdf
- la solution Sjöström audio :
http://sjostromaudio.com/pages/index.ph ... ansformers

Les deux offrent la possibilité de commander le module par un switch, mais on ne connaît pas le schéma du module Hypex. Le module Sjostrom oui, du coup on va resserrer sur lui.

http://sjostromaudio.com/hifi_pics/hifi ... 1color.png
Switch.JPG

On voit que le switch commute la phase du 240VAC.

Ma question était donc : un opto comme celui monté sur la carte trig postée plus haut (MOC3063 Vfo=1.25 , Ift=5mA ou FOD4108 : Vfo=1.25V , Ift=2mA, merci Alain) peut il être utilisé comme switch sur la commande. Je pourrais utiliser ma carte trig, mais si on peut enlever un relais et ne garder que l'opto c'est aussi bien...

sdf est-ce que ton montage peut fonctionner sachant que la sortie opto du DSPiy est limitée à 2,5mA ? Je n'ai pas trouvé de relais avec une bobine aussi sensible.

sdf
Messages : 115
Enregistré le : sam. 3 oct. 2015 13:50
Localisation : Toulouse
Contact :

Re: le bar du forum

Messagepar sdf » dim. 17 mars 2019 09:23

Je ne vois pas trop les 2.5mA dont tu parles mais le courant d'alimentation du relais vient du +5V et dans l'opto, c'est moins d'1mA qui circulerons.

androuski
Messages : 986
Enregistré le : ven. 10 juil. 2015 12:48

Re: le bar du forum

Messagepar androuski » dim. 17 mars 2019 09:53

OK je pige ; c'est parce que dans le schéma que j'ai en tête le 5v transite par l'opto du DSPiy, comme ici :

Commande carteleltt.JPG


D'où les 2,5mA.

Bon ben j'y suis du coup, les deux fonctionnent.
Qu'est-ce qui est préférable à votre avis ?

Avatar de l’utilisateur
thierryvalk
Administrateur du site
Messages : 3800
Enregistré le : jeu. 9 juil. 2015 20:08
Localisation : Belgique

Re: le bar du forum

Messagepar thierryvalk » dim. 17 mars 2019 10:12

J'ai 6 modules Ucd180OEM, que je compte alimenter chacun indépendamment avec 1 transfo de 160VA. Tous les transfo vont donc démarrer en même temps, et il y a 13200µf par module.

Donc en premier lieu on prend la datasheet de l'UCD180OEM.

PSRR : 65dB C'est en effet peu.

Au niveau tension d'alim, c'est 25 à 50V, je suppose qu'il va considérer la tension comme OK vers 20V et rester en standby pendant 1.5s.
Il faudra donc que la tension soit stabilisée avant ce délai.

C'est 6 transfos sur un seul soft-start ? Je pense que oui, on aura donc 6 résistances en // qui sont en série avec la résistance du soft-start.
Que se passe t'il si les transfos n'ont pas les mêmes résistances primaire ?
On peut imaginer que 2 transfos soient plus chaud que les autres après une heure de fonctionnement et une interruption de quelques minutes.

6 transfos et leur gestion, cela prend de la place, au niveau EMI ce ne sera pas beau, ni à la mise sous tension, ni à l'extinction.
Il y a intérêt à bien tout blinder, isoler et filtrer sinon c'est certain, le DSPiy va se planter.

androuski
Messages : 986
Enregistré le : ven. 10 juil. 2015 12:48

Re: le bar du forum

Messagepar androuski » dim. 17 mars 2019 10:34

Je ferai de mon mieux :gene:

androuski
Messages : 986
Enregistré le : ven. 10 juil. 2015 12:48

Re: le bar du forum

Messagepar androuski » lun. 18 mars 2019 19:10

A propos de blindage : l'alu c'est valable pour quel type de rayonnement ?


Retourner vers « DSPiy général »

Qui est en ligne

Utilisateurs parcourant ce forum : Aucun utilisateur enregistré et 7 invités